При установке автомагнитолы полезно знать
В процессе установки и подключения магнитолы в автомобиле зачастую возникают нестандартные ситуации, которые не возможно предусмотреть ни в одной инструкции.

Так, если при установке автомагнитолы использовать штатную автомобильную антенну, то иногда длины ее провода может не хватать. Многие машины до сих пор оснащаются антеннами, рассчитанными на установку магнитол старого образца. У них антенное гнездо расположено на “хвостике” длинной всего сантиметров пятнадцать.
В этом случае можно попытаться подсоединить антенну вслепую после подключения к магнитоле всех остальных проводов. Если сделать этого не удастся, тогда, скорее всего, придется снимать консоль и втыкать штекер антенны на ощупь уже после установки автомагнитолы в контейнер.
Кстати, примерно после получаса такой «камасутры» вас, наверняка, начнут посещать мысли о покупке новой автомобильной антенны для радио.
Если возникнет необходимость вынуть автомагнитолу со съемной лицевой панелью из контейнера, для этого нужно будет по бокам от нее вставить до упора два плоских ключа, входящих в комплект с магнитолой. Но перед этим не забудьте снять лицевую панель управления – она обычно отсоединяется кнопкой «Release».
режим ACC замка зажигания
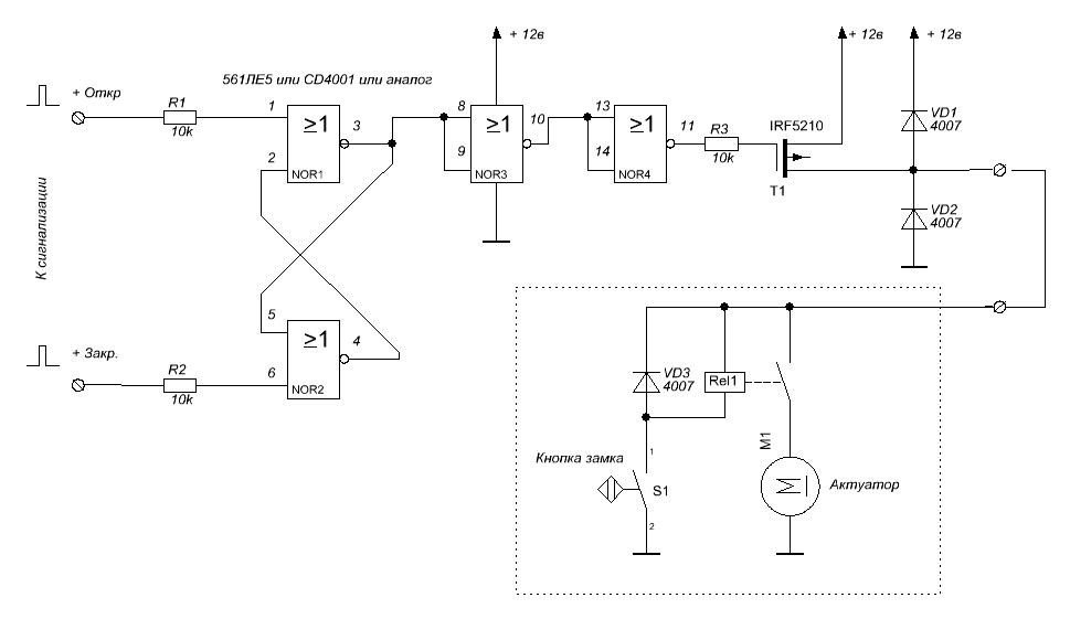
Сообщение Ollegg » 02 сен 2010 23:03
Сообщение gomel » 02 сен 2010 23:10
Сообщение SlasheR » 03 сен 2010 00:00
Сообщение phoptik » 03 сен 2010 09:29
Сообщение Ollegg » 03 сен 2010 11:19
а как вычислил, что она потребляет и много ли?
по любому она что-то потреблять будет, даже со снятой панелькой, иначе сбрасываются настройки если в спящем режиме горит пару светодиодов, так то ерунда, много не сожрет
я вообще таких извращений от брэндового производителя электроники Pioneer не ожидал, когда ставил полтора года назад P700BT (стоила на тот момент 8000-9000р) — ни с питанием, ни с настройками
в результате получается, что включить ее можно либо автоматом при включении зажигания, либо вручную кнопочкой — соединить вместе оба способа ну никак. и при отсоединении аккума надо заново все настраивать.
phoptik не получится, что бы ПионЭр работал, надо «+» в две точки подавать.
Сообщение Simss » 03 сен 2010 12:09
ACC на Приору доработка замка зажигания своими руками
В данной статье пойдет речь о том, как доработать штатный замок зажигания автомобиля ВАЗ 2170 или ВАЗ 118 режимом ACC.
Режим ACC есть практически на всех современных автомобилях служит он для отдельного включения некоторых потребителей, таких как например автомагнитола или электростеклоподъёмники, без включения зажигания. Что позволяет экономить электроэнергию при выключенном двигателе. Так же данная функция удобна тем, что не позволяет оставить включенный потребитель, при извлеченном из замка, ключе зажигания. Таким образом, потребители включаются только тогда, когда ключ находится в замке зажигания. На автомобиле ВАЗ 2110 предусмотрен, режим ACC, он используется блоком бортовой системы контроля, он активируется при вставленном ключе зажигания, и сигнализирует об открытых дверях, низком уровне жидкостей, не пристёгнутом ремне, и других. Для активации этого блока замок зажигания ВАЗ 2110 имеет микровыключатель, его то мы и будем использовать для доработки замка зажигания ВАЗ 2170.
Добыть новый микровыключатель отдельно не представляется возможным, так как он не поставляется в запасные части, идет он только в сборе с контактной группой замка зажигания автомобиля ВАЗ 2110, или с новым замком зажигания. Т. к. контактная группа стоит не на много дешевле, чем замок зажигания, то проще купить замок зажигания ВАЗ 2110, взять с него необходимые запчасти.

На фото вы можете видеть 2 замка, от 2110 и от 2170. Их корпуса практически идентичны по своей конструкции. Отличаются они наличием микровыключателя и толкателя, которые мы будем извлекать из замка зажигания ВАЗ 2110. Для этого нам понадобится открутить 3 винта на корпусе замка зажигания с внутренней стороне, и разъединить половинки корпуса, будьте осторожны, нужно, чтобы механизм замка остался в корпусе. Так как он имеет фиксатор положения в виде пружинки и шарика собирать его обратно достаточно неудобно. Микровыключатель крепится одной лишь пластиковой защелкой, извлекаем его из корпуса.



Микровыключатель 2110 в разобранном виде


Толкатель микровыключателя. Ключ упирается в него и замыкает контакты микровыключателя. Если покупать только лишь контактную группу замка зажигания ВАЗ 2110, то в комплекте нет толкателя, и его придется изготавливать самостоятельно. Специально для этого варианта на чертеже приведены размеры детали.


Сам замок в разобранном виде



Контактная группа замка ВАЗ 2110


При сборке замка можно немного смазать металлические трущиеся части консистентной смазкой. Устанавливаем толкатель и микровыключатель на свои места. И вот мы получили замок зажигания для Приоры с функцией ACC.

Варианты подключения
Питание на проигрыватель подается с помощью 3 проводов: 2 силовых 12В провода с разной полярностью (желтый и черный) и ACC. Контакт +В бесперебойно подает напряжение на присоединенное оборудование, что позволяет сохранять настройки даже после его выключения.

На неправильную установку через прикуриватель или замок зажигания (подключение полностью к данному элементу) указывает следующее:
- автомобильный аккумулятор за 2 дня полностью разряжается;
- подсветка на дисплее магнитолы непроизвольно мигает;
- проигрыватель полностью отключается при усилении мощности.
В случае возникновения неполадок контакт ACC на магнитоле следует оставить на замке зажигания, а остальные провода соединить с другими элементами.
Вариант №1
В этом случае желтый провод +В посредством нового предохранителя на 10 А подключается к контакту, идущему от аккумулятора к блоку предохранителей, и размещается в произвольном месте. Красный провод ACC от магнитолы сцепляется с замком зажигания, чтобы спровоцировать подачу тока на проигрыватель поворотом ключа, а оставшийся провод с отрицательной полярностью (GND) подключается на минусовую клемму АКБ.

Такой вариант установки исключает возможность ручного включения магнитолы, поэтому при заглушенном двигателе слушать музыку нельзя.
Вариант №2
Чтобы независимо от работы двигателя пользоваться проигрывателем, предыдущую схему совершенствуют диодами, выдерживающими напряжение в 15 В (не более 0,1 А), и использованием синего REM-провода, который подключают к контакту ACC. Диоды врезаются в ACC и REM таким образом, чтобы создать круговую цепь питания для устройства. При подаче напряжения на синий провод ограничивающий элемент должен возвращать его обратно на контакт ACC, разрывая цепь между замком зажигания и REM.

При корректном подключении магнитолу можно будет запускать вручную после поворота ключа. Для экономии ресурса АКБ рекомендуется извлекать ключ из замка зажигания после отключения проигрывателя.
Вариант №3
Эта схема не подразумевает использование REM-контакта, но понадобится пятиконтактное реле, к которому подключают все имеющиеся провода, кроме силового GND — он по-прежнему крепится на минусовой контакт аккумулятора или к кузову. Вариант работает следующим образом: поворот ключа провоцирует подачу тока от АСС-замка зажигания на контакт обмотки реле, подключающегося к положительному контакту (желтый провод), для автономной работы и подпитки ACC.

Диоды будут ограничивать ход тока, не позволяя ему возвращаться к замку зажигания, поэтому оборудование сможет работать независимо от положения ключа.
Второй контакт обмотки подключают к минусовому разъему для блокировки двигателя в блоке сигнализации.
Это позволит разрывать цепь питания при включении охранной системы и активировать подачу напряжения к магнитоле поворотом ключа. Такой вариант исключает возможность случайного оставления проигрывателя включенным и бережет ресурс аккумулятора.
Подключение магнитолы
Правильное подключение головного устройства обеспечивает его корректную работу. Существует несколько способов подачи питания как с использованием шнура АСС, так и без него. Некоторые автолюбители в дополнение к управляющему сигналу подают питание от провода REM, который применяется для запитывания усилителя или активной антенны. В схему добавляют 2 диода для правильного направления тока. Такой вариант позволяет функционировать приемнику даже при выключенном зажигании.
Как подключить с АСС-проводом
Наиболее простым и широко используемым способом является подключение силовых проводников в цепь питания прикуривателя. Однако она не рассчитана на подсоединение дополнительных потребителей. Поэтому при увеличении мощности происходит просадка напряжения, что негативно отражается на работе ГУ. При выключении зажигания происходит сброс настроек магнитолы. Этому способствует отсутствие цепи подачи напряжения от аккумуляторной батареи.
Правильным, но более сложным в монтаже вариантом является подключение красного провода к АКБ через блок предохранителей. Сигнальный кабель желтого цвета подсоединяется к клемме АСС замка зажигания. Такой способ подключения дает возможность прослушивать устройство только после подачи питания на аксессуары. При обесточенной сети приемник выключается, а разряд с батареи уменьшается до нескольких мА, что не сказывается на состоянии аккумулятора.
Подключение без ACC-провода
Если в головном устройстве управляющий шнур не предусмотрен, то вариантом подключения может быть подсоединение силового (красного) провода к клемме АСС замка зажигания. В этом случае при обесточивании сети настройки магнитофона не сохранятся. В некоторых автомобилях отсутствует положение ключа АСС. Тогда магнитофон подключают к АКБ. Для уменьшения разряда последней устанавливают управляющую кнопку, разрывающую цепь питания ГУ.
Такой вариант предпочтительней предыдущего, т. к. не происходит провала напряжения при увеличении мощности проигрывателя, а аккумулятор защищается от чрезмерного разряда. Любой способ подключения должен выполняться с соблюдением правил безопасности. Плохая скрутка или слабый контакт могут привести к поломке прибора или к возгоранию автомобиля.
Маркировка и цветовое обозначение проводов
Разберем цветовое обозначение проводов авто магнитол:
- Черный (обозначается GROUND или GND) — это минус аккумуляторной батареи;
- Красный (маркировка АCC или А+) — это плюс замка зажигания;
- Желтый (обозначается ВАТ или В+)- это плюс от аккумуляторной батареи;
- Белый с полосой (маркировка FL-) — это минус переднего левого динамика;
- Белый без полосы (обозначается FL+) — это плюс переднего левого динамика;
- Серый с полосой (маркировка FR-) — это минус правого переднего динамика;
- Серый без полосы (обозначается FR+) — это плюс правого переднего динамика;
- Зеленый с полосой (маркировка RL-) — это минус левого заднего динамика;
- Зеленый без полосы (обозначение RL+) — это плюс левого заднего динамика;
- Фиолетовый с полосой (маркировка RR-) — это минус правого заднего динамика;
- Фиолетовый без полосы (обозначение RR+) — это плюс правого заднего динамика.
моя мысль Миш, в большинстве случаев, клиенту хрен объяснишь почему в смету добавляется CAN адаптер, который стоит каких-то денег (от 1500 до 3000, в случае с ТЭКом). А когда начнешь объяснять, что коробочка собсно выдает +12 при включении магнитолы. тут большинство простых людей будет смотреть на тебя как на «разводильщика». не так разве?:)
не лезь в полемику с товарищами, кто внизу оспаривает твою точку зрения.
у каждого своя точка зрения. У установщиков, работающих с определенным сегментом потребителей, она может быть сформирована годами именно общением с теми, кто ни за что , никогда не поймет зачем ему в системе такая коробка.
есть же люди, которые не понимают зачем покупать бутылку пива за 300 р, когда можно за эти же деньги купить 10 бутылок балтики 3 и нажраться в хлам
При самостоятельном монтаже аудиосистемы многие владельцы соединяют вместе желтый и красный провода питания +12 В и подключают их к потребителю бортовой сети. В этом случае головное устройство будет сбрасывать настройки после снятия с него напряжения или разряжать аккумулятор в случае подключения к нему. ACC на магнитоле — это провод, который управляет работой магнитофона. Он подключается к клемме замка зажигания с аналогичной маркировкой.
Варианты подключения магнитолы с АСС проводом
Первый вариант: способ подключение от прикуривателя, хоть и является наиболее простым, но в то же время это не самый оптимальный тип подключения. При данном подключении все провода питания головного устройства берутся с цепи прикуривателя. Схема на фото
Цепь прикуривателя не предназначена для дополнительных нагрузок такой мощности, что в конечном итоге приводит к просадке напряжения. Особенно часто это проявляется при максимальной нагрузке автомагнитолы. На фоне всех недостатков есть и небольшие плюсы, из достоинств, можно отметить, лишь простоту подключения. Такой вариант подключения, большинство мастеров, считают недопустимым и неправильным и в практическом плане он может применяться только как временные меры.

Второй вариант: подключение силового +В и сигнального АСС проводов от замка зажигания, а минусовый провод идет с наиболее удобного места. Как и в предыдущем варианте возникают проблемы с просадкой напряжения и стоит отметить что проявляются они даже сильнее, чем при подключении от прикуривателя. Из положительных сторон остается только простота подключения но, как и в прошлом случае, квалифицированные специалисты не рекомендуют подключать магнитолу таким образом.
При подключении двумя вышеописанными способами часто наблюдаются такие проблемы:
- мигание экрана и полное отключение головного устройства при включении на всю мощность;
- при выключении и последующем включении не сохраняются настройки в автомагнитоле;
- аккумулятор начинает быстро садится, особенно это заметно при попытке завести автомобиль утром.
При возникновении таких проблем, стоит обратить внимание на способ подключения головного устройства, возможно причина кроется именно там

Третий способ: подключение силового провода от аккумулятора через блок предохранителей, провод АСС берется с замка зажигания, а минус крепится в удобном и безопасном месте. При подключении провода +В подключать его следует через предохранитель, закрепить предохранитель можно как на блоке предохранителей так и отдельно.
Этот способ более сложный в плане монтажа, но более правильный в техническом плане, именно по такой схеме советуют подключать автомагнитолы большинство инструкций к этим устройствам. Из недостатков, помимо сложности подключения, стоит отметить невозможность работы ГУ при выключенном замке зажигания. Эта проблема устраняется введением в схему подключения дополнительных элементов.
Четвертый способ: схема подключения та же что и в предыдущем способе, но здесь задействованы провод REM и 2 диода с помощью которых мы направим ток в нужном нам направлении.
Принцип работы этой цепи заключается в том, что при включении магнитолы напряжение с REM провода управляющего усилителем посредством диодов идет на АСС повод и это позволяет работать магнитоле даже при выключенном зажигании. Недостатком такого способа является то, что автомагнитола может работать и без вашего присутствия и если этот момент упустить из виду, то вас гарантированно ждет разряженный аккумулятор.
Пятый способ: подключение с помощью блока управления ЦЗС (центральным замком сигнализации).
Данный способ полностью идентичен схеме с двумя диодами, но здесь в разрыв провода REM вставляется нормальнозамкнутое-пятиконтактное автомобильное реле.

В реле этого типа контакт 88, на который подключается один конец REM провода, всегда замкнут без напряжения. Второй конец провода подключаем на контакт 87. При размыкании контактов, магнитола потухнет с сохранением всех настроек, чтобы запустить ее снова необходимо будет просто повернуть ключ в замке зажигания. С блока сигнализации необходимо вывести провода питания для управления центральным замком и подвести к контактам 85 и 86.
При закрывании замка, блоком сигнализации центрального замка, на реле поступит кратковременное напряжение, реле разомкнется и магнитола выключится. Но есть в этой схеме один минус, не все магнитолы успевают среагировать на кратковременный импульс и для устранения этой проблемы следует на блоке сигнализации увеличить продолжительность импульса блока сигнализации.
УДАЛИТЬ МЕХАНИЗМА БЛОКИРУЮЩЕГО РУЛЬ В СТОЯНОЧНОМ ПОЛОЖЕНИИ.
1. Выберите место установки моноблока контроллера. Учитывайте длину проводов. Закрепите модуль.
2. Установите USB- разъем в удобном месте.
3. Если автомобиль оборудован штатным иммобилайзером, и не планируется подносить ключ каждый раз при включении зажигания, то установите обходчик штатного иммобилайзера (в комплект не входит).
4. Подключите контакт №11 к концевику педали тормоза. При нажатии педали на этом проводе должен появляться +12V. Допускается использовать концевик педали сцепления.
5. Подключите контакт №14 к проводу контрольной ламы генератора или к проводу контрольной лампы давления масла.
6. Выберите место установки кнопки «Engine Start», проделайте отверстие и установите кнопку.
7. Отсоедините провода от штатного замка зажигания автомобиля. Соедините их согласно схеме подключения.
8. В случае, если работа модуля планируется под управлением сигнализации, подключите контакт №13 к выходу сигнализации, на который в состоянии «снято с охраны» подается «масса» если сигнализация отсутствует, подключите этот контакт на массу.
Часто возникает вопрос, а что делать, если у автомобиля чип-ключ?
Есть два основных способа решения этой проблемы.
Способ 1. При установке модуля оставить штатный замок и перед запуском двигателя вставлять в него чип-ключ.
Процедура знакомая владельцам многих машин со штатной кнопкой запуска двигателя. Там тоже нужно вставлять электронный ключ для идентификации владельца.
Способ 2. Установить модуль обхода штатного иммобилайзера.
Это устройство, в момент запуска двигателя отключающее штатную противоугонную систему по внешней команде, в данном случае по команде от модуля.
Все остальное время автомобиль находится под охраной штатной системы. Устанавливается точно так же, как и при установке сигнализации с автозапуском.
При запуске автомобиля с помощью кнопки, машина должна увидеть родной чип. Для этого:
1. ключ можно поднести к замку зажигания, а через пару секунд можно убрать.
2. на время поездки, перед включением зажигания, вставить ключ в замок зажигания, и забрать ключ, уходя из машины.
3. извлечь чип (или сделать дубликат чипа для запуска) из ключа и прикрепить его навсегда рядом с антенной штатного иммобилайзера.
4. установить обходчик штатного иммобилайзера (как при установке автозапуска).
Номер контакта НАЗНАЧЕНИЕ
Внимание! Выходы модуля являются слаботочными и требуют подключения дополнительных реле!
В комплект входит:
Руководство по эксплуатации и монтажу……. ………………………………………………………. 1 шт.
В цепи питания модуля необходимо установить предохранитель на 5А max в разрыв плюсового провода. В модуле предусмотрена защита от перенапряжения и схемная защита от переполюсовки.
Система соответствует техническим условиям ТУ 4372-007-55684712-2006 и признана годной для эксплуатации.
замок зажигания
#1 ОФФЛАЙН max-0704
Пользователи
Cообщений: 166
- Город: Казахстан Кокшетау
- Автомобиль:w124
Всем привет! Не могу ни где найти какой провод за что отвечает и куда идет? Что такое ACC и как его найти на контактной группе и как понять дублированный ACC и как его найти? Хочу автозапуск подсоеденить. пробовал подсоеденять получилось но не до конца, то просто включалось зажигание то одновременно зажигание и стартер, мерс заводился но стартер не отключался. дайте совет.
MB W124 M102982 230E 4-АКПП 1992 г WDB1240231B637677 Казахстан г.Кокшетау
Наверх
#2 ОФФЛАЙН max-0704
Пользователи
Cообщений: 166
- Город: Казахстан Кокшетау
- Автомобиль:w124
Ни кто не поможет?
MB W124 M102982 230E 4-АКПП 1992 г WDB1240231B637677 Казахстан г.Кокшетау
Наверх
#3 ОФФЛАЙН AnTer
Мерсоводы
Cообщений: 883
Город: Москва
Для автозапуска нужно: параллельно зажиганию подключить второе положение (15 клемма) 1 провод, и воткнуться в разрыв стартера (50), ACC на замок зажигания — первое положение (15X). Ещё нужен сигнал о работе двигателя с тахометра (можно с гены с D+, но через резистор). Сигнализацию возможно придётся обучать хх двигателя. Не ужели нет инструкции? И не ужели там не сказано об обучении её? И что делать если стартер не выключается?
Это моё мнение и я его разделяю.
W124 230E 89г.в. WDB1240231B M10298210
Наверх
#4 ОФФЛАЙН max-0704
Пользователи
Cообщений: 166
- Город: Казахстан Кокшетау
- Автомобиль:w124
У меня 6 проводов. два провода в разрыв-клема 50 один на стартер один к замку там понятно. один на постоянный плюс-клема 30. еще один надо на штатный провод цепи зажигания это куда?Он должен дублировать либо выход включения первой цепи либо выход включения цепи АСС если можно поясните. Я так понимаю АСС это положение ключа когда ключ вставил и повернул до включения магнитолы и др.Так? Еще один на выход включения 1-ой основной цепи зажигания/вход плюс 12 вольт от замка зажигания-ото что за провод и под каким номером? И последний вход включение цепи АСС у него какой номером?
MB W124 M102982 230E 4-АКПП 1992 г WDB1240231B637677 Казахстан г.Кокшетау
Наверх
#5 ОФФЛАЙН AnTer
Мерсоводы
Cообщений: 883
Город: Москва
На сигнализацию должен приходить сигнал запуска двигателя, чтобы она поняла что двиг завёлся и пора отключить стартер: либо с тахометра (идёт от ЭБУ зажигания на приборку, на реле бензонасоса и на КЕ) либо с генератора, на пути следования от клеммы D+, до лампочки зарядки в приборке (подключаться должен через резистор). Возможно потребуется обучение/нстройка сигнализации по уровню/чувствительности.
Не ужели всего этого нет в инструкции?
Это моё мнение и я его разделяю.
W124 230E 89г.в. WDB1240231B M10298210
Наверх
#6 ОФФЛАЙН max-0704
Пользователи
Cообщений: 166
- Город: Казахстан Кокшетау
- Автомобиль:w124
На сигнализацию должен приходить сигнал запуска двигателя, чтобы она поняла что двиг завёлся и пора отключить стартер: либо с тахометра (идёт от ЭБУ зажигания на приборку, на реле бензонасоса и на КЕ) либо с генератора, на пути следования от клеммы D+, до лампочки зарядки в приборке (подключаться должен через резистор). Возможно потребуется обучение/нстройка сигнализации по уровню/чувствительности.
Не ужели всего этого нет в инструкции?
Там просто не написаны номера контактов. Теперь более понятно.Спасибо!
MB W124 M102982 230E 4-АКПП 1992 г WDB1240231B637677 Казахстан г.Кокшетау
Что такое асс на замке зажигания
-
Регистрация
-
Вход
- В начало форума
- Правила форума
- Старый дизайн
- FAQ
- Поиск
- Пользователи
При повороте ключа в положение зажигания включается отсавшееся контактная группа
При повороте ключа в положение зажигания включается отсавшееся контактная группа, она то и питает БСК, вентилятор и др вторичные потребители.
А разве задача ACC не во включении только доп. оборудования? При выключеном контроллере, катушках зажигания и основных реле.
Когда втыкаешь при открытой водительской двери, БСК радостно пиликает про «забытый» ключ.
Значит кнопка там какая то есть.
Когда втыкаешь при открытой водительской двери, БСК радостно пиликает про «забытый» ключ.
Задача АЦЦ — включить доп. оборудование при включнном зажигании, но выключать его при работе стартера.
Значит теоретически можно найти этот провод у замка зажигания и отдать магнитоле?
А разве задача ACC не во включении только доп. оборудования? При выключеном контроллере, катушках зажигания и основных реле.
ну да. Просто во многих ино АЦЦ вынесено на отдельное положение ключа, у нас же оно совмещено с зажиганием. С единственым отличием, что зажигание при повороте в положение «стартер» не отключается, а ацц — рубится.
смари видишь белую хрень с двумя проводами , так вот в этой хрени два контакта , а в личинке замка есть штырек , при засовании ключа штырек замыкает контакты
вот и разобрались. чудес-то не бывает. эти провода небось куда-нить в сигу и идут.
Так вот почему при запуске у меня музыка отключается!
ну это вариант конечно. Проверить очень просто — сдерни релюху стартера под капотом на моторном щите и попробуй завести. Мафон отрубится — значит он у тебя к АЦЦ подключен, не отрубится — значит просадка напряжения большая при работе стартера.
Не проще оба провода магнитолы (желтый и красный) кинуть на + с аккума и наслаждаться музыкой при выключеном двигателе?
J_rockiN писал(а): Так вот почему при запуске у меня музыка отключается!
ну это вариант конечно. Проверить очень просто — сдерни релюху стартера под капотом на моторном щите и попробуй завести. Мафон отрубится — значит он у тебя к АЦЦ подключен, не отрубится — значит просадка напряжения большая при работе стартера. Похоже, что просадка. Мафон напрямую от аккума питается.
Только предохр не забыть. так, на всякий пожарный.
эти провода небось куда-нить в сигу и идут.
чет я так и не понял, есть у зубилки асс или нет, и как мне подключать магнитолу
чет я так и не понял, есть у зубилки асс или нет, и как мне подключать магнитолу хотел по схеме без асс.. но теперь вы мну запутали))
А зачем? Не проще оба провода магнитолы (желтый и красный) кинуть на + с аккума и наслаждаться музыкой при выключеном двигателе.
Я тут недавно случайно выяснил — что некоторые магнитолы, даже в выключенном состоянии потребляют разный ток, а зависимости от того, под напряжением ли красный (acc) провод. Так что те, кто соединяет провода вместе и кидают на аккум, конечно, получают работу магнитолы без зажигания — но и повышенный разряд аккума. При отключении красного провода, потребление магнитолы по основному, желтому существенно уменьшается.
Не скажу в каких магнитолах это так — но в виденной недавно у товарища Mystery так. Она еще и подвечивает cd лоток, даже в выключенном состоянии, хотя зачем это нужно, на первый взгляд.
Так как в наших машинках нет acc положения, то единственный способ юзать магнитолу и не сажать аккум — подключать красный провод или на зажигание или на отдельную кнопку, как бы ACC.
Если хочется объединить желтый и красный проводок на +, то предварительно лучше замерять потребление магнитолы в выключенном режиме и без морды. Ток в 50Ма для магнитолы много, не более 10мА это еще норма.
голос
Рейтинг статьи
Как подключить магнитолу, если нет ACC провода?
Если АСС провода нет, а магнитолу подключить необходимо, можно предпринять один шаг: силовой провод соединить с АСС, что позволит пользоваться магнитолой без АСС провода, но в тоже время ГУ будет намного быстрее разряжать аккумулятор. Даже неработающая магнитола будет потреблять в разы больше энергии нежели при подключении с АСС проводом.
Доброе время суток уважаемые читатели и подписчики)
В связи с найденным в закромах разборки замка старого образца меня не покидала мысль о положении АСС…т.е. магнитола и другие потребители работают с ключа без зажигания.
Итак, начнем по порядку)
В замке 2108 при положении «0» так и проситься положение АСС…но на заводе почему то этого не сделали…ну так как мы с вами владеем вазом, тут все приходиться подгонять по себя=)
В заводском варианте в положении «0» нет контактов, которые хотя бы на пару секунд замыкались, дальше я бы продлил сигнал релюшкой от задних ПТФ…но даже эта идея никак не рождалась у меня в голове…ну и тут я пошел рыть сеть, ведь я подозревал, что кто-нибудь уже озадачился этим вопросом…Первое, что выдал поиск, это вот эта запись.
На первый взгляд кажется, что схема полностью рабочая. Однако есть один существенным минус в данной схеме…реле всегда! находиться под напряжением…а это уже не только энергопотребление, но и пожароопасно.Не наш метод!
И тут в голову мне пришла гениальная (на первый взгляд) идея!Сделать 5-е положение ключа, используя микровыключатель из замка 2110, который бы отключал питание от реле.Внимательно осмотрев замок 2108, место под микровыключатель было)Бежим в магазин и покупаем контактную группу на замок 2110, самую дешёвую. Стоит не дорого, всего 190 рублей)

Понадобится вот эта деталька:

Итак, берем сверло и сверлим дырку в замке 2108 для микрика ключа,



Без микрика замка все работает как надо, только вот реле под постоянным напряжением…а это не есть хорошо.
Дальше я принялся за очередные ночные раздумья как заставить отключаться напруге на выходе ACC. И тут мне пришла в голову еще одна гениальная идея=)Для этого нужно еще одно реле и парочку минут на переделку схемы.
Теперь схема выглядит так:


Прячем реле под торпеду и вешаем на выход АСС какие хотим потребители…магнитолу, прикуриватель, навигатор, электростеклоподъемники или стеклоочистители=)Теперь у нас полноценный замок зажигания, как в иномарках)III положение — стоянка0 положение — ACCI положение — зажиганиеII положение — стартер
Для подключения замка 2108 делаем переходник по этой схеме:
В положении «асс» ключа зажигания куда подается ток ?


В данном положении ключа зажигания обеспечивается возможность функционирования вспомогательных потребителей электроэнергии (аудиосистема, прикуриватель, вентилятор отопителя, стеклоочистители и т.д.).

Задача ACC — включить доп. оборудование при включенном зажигании, но выключать его при работе стартера. С замка выходит толстый провод (на разных марках он разный), нужно смотреть электрическую схему.

Еще больше полезных советов в удобном формате
Топливная система Toyota Starlet
Как провести диагностику двигателя Тойота Старлет?
Куда подключается разъём массы?
После морозов загорается (тускло) лампочка R на указателе скоростей
Как проверить датчик положения дроссельной заслонки Тойота Старлет?
Прогретый двигатель не заводится в Тойота Старлет P90


















































